Ревизия электрощита
Раз в год специалисты обязаны проводить профилактические осмотры или ревизию электроустановки. Но возникают ситуации, когда необходимо посмотреть, в каком состоянии находится распределительная система и входящие в неё приборы. Например, купив квартиру, выясняется, что с электрикой не всё в порядке:
- мигает свет;
- возникают проблемы с розетками.
Нужно сделать ревизию электрощита. Речь идёт о щите, расположенном в квартире, на лестничной площадке многоквартирного дома (смотреть свою секцию) или в частном доме.
В первую очередь следует обеспечить хорошее освещение. Затем необходимо отключить все автоматы, в том числе вводный. В процессе осмотра в обязательном порядке соблюдать технику безопасности. Если обнаружились трещины и сколы на пластиковом щите, их нужно устранить. Крышка щита должна свободно открываться и закрываться.
Далее необходимо проверить все соединения проводов
Нужно обратить внимание на места контактов, на них не должно быть следов ржавчины и окислений. Если потребуется, соединение нужно разобрать и зачистить концы провода
На одном из них сделать петлю под болт и при помощи шайбы гравер снова соединить. Чтобы усилить гаечное соединение, используется контргайка.
Кроме этого, нужно провести профилактику контакта заземления щита. Для этого требуется:
- снять заземляющий провод;
- зачистить его;
- проверить болт;
- затем выполнить соединение и при необходимости усилить второй гайкой.
Управляющим организациям на заметку
Изменения, внесённые в СП-134 приказом Минстроя РФ, актуальны для организаций, принимающих в управление новостройки. Уже эксплуатируемых домов нововведения не касаются до момента проведения в них капитального ремонта или реконструкции. В таком случае в проект работ заносится подготовка инфраструктуры к размещению современного оборудования связи.
При этом управляющие организации должны помнить, что в состав общего имущества МКД будут включены все элементы созданной согласно СП-134 инженерной инфраструктуры: электрощитовые, счётчики, кабели, шкафы и др. Нести ответственность за их содержание и ремонт будет УО, что следует учесть при определении тарифа на услуги.
При этом приказ № 1718/пр никаким образом не меняет правовую сторону вопроса: доступ к общему имуществу МКД по-прежнему регулируется Жилищным кодексом РФ и утверждается на ОСС в доме. Собственники устанавливают плату по договорам пользования общим имуществом МКД или решают вопрос о безвозмездной установке оборудования связи.
За вопросом допуска операторов связи в МКД пристально следит Федеральная антимонопольная служба. Недопуск провайдера к общему имуществу дома рассматривается как нарушение требований Федерального закона от 26.07.2006 № 135-ФЗ «О защите конкуренции».
Ведомство привлекает управляющие организации к административной ответственности за злоупотребление доминирующим положением по ч. 1 ст. 14.31 КоАП РФ. Статья предусматривает для организаций наказание в виде штрафа от 300 000 до 1 000 000 рублей.
Проведите общее собрание собственников помещений в МКД с помощью сервиса «ОСС на 100%» и установите плату по договорам пользования общим имуществом МКД или решите вопрос о безвозмездной установке оборудования связи.
Подпишитесь на рассылку
Еженедельно получайте новости сферы ЖКХ, советы по управлению МКД и заполнению ГИС ЖКХ. Выберите почту, на которую вам удобно получать рассылку, присоединяйтесь к 36 825 подписчикам
Войти на сайт
Учетность щита определяется установкой в него электросчетчика.


Типы аппаратов, устанавливаемых в изделиях серий ВРУ1

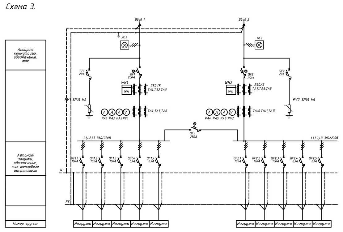
Схема ввода зависит от схемы наружных питающих линий, этажности здания и требований к надежности, наличия лифтов и других силовых электроприемников, наличия встроенных предприятий и учреждений, величин электрических нагрузок. Однако, их установка целесообразна, так как защитный аппарат на вводе страхует защиту на отходящих от ВРУ линиях несрабатывание которых приводит к отключению на подстанции и, следовательно, к вызову аварийной службы энергосистемы , а токоограничивающие предохранители на вводах дают возможность применять на отходящих линиях облегченную аппаратуру. В щите запланированы три автомата защиты, на три группы. Измерительные приборы три амперметра с трансформатора ми тока и один вольтметр с переключателем должны устанавливаться на каждом вводе. Схем больше дюжины.
Для зданий выше 16 этажей применяется схема рис. Условные графические обозначения в электрических схемах не определены каким-либо единым документом. Вам также могут быть интересны следующие ремонтные статьи:.
Читайте о коэффициенте спроса подробно. Типичные схемы вводов. Измерения и учет Учет активной электроэнергии, расходуемой общедомовыми потребителями, осуществляется трехфазными счетчиками прямого включения до 50 А или через трансформаторы тока, которые устанавливаются на ответвлениях к соответствующим секциям шин ВРУ. Провод от разрядника ограничителя напряжения.
Однолинейная схема электроснабжения дома.
Этажный щит (ЩЭ)
Это наиболее распространенный вид устройства, с которым знаком каждый житель квартиры. Такие щиты специалисты устанавливают практически во всех жилых многоэтажных домах на каждой площадке. В дальнейшем эти устройства будут отвечать за подачу электроэнергии в квартиру, а также смогут охранять всю бытовую технику от скачков напряжения.

ЩЭ
Обычно этажные щиты будут состоять из следующих частей:
- Абонентской камеры, в которой будут установлены защитные предохранители.
- Камеры учета. В нее будут устанавливать счетчики.
- Слаботочная камера. Она предназначается для устройство проводного интернета и кабельного телевидения.
Щит освещения (ЩО)
Исходя из названия на сегодняшний день можно сделать вывод о том, что эти устройства предназначаются для контроля осветительными приборами. Чаще всего такие устройства могут использоваться в нежилых зданиях, которые имеют большие размеры. В качестве примера можно привести торговые центры, а также продовольственные гипермаркеты. Щит освещения по принципу своей работы напоминает обычный выключатель.

ЩО
Как и в любой другой вид оборудования сюда можно установить предохранители, а также счетчики питания. Наиболее распространенной моделью на данный момент считается утапливаемый щит освещения с выключателем (УОЩВ). При необходимости его коробку легко можно монтировать в стену и замаскировать отделочными материалами.
Распределение энергии в многоквартирном доме с системой TN-C
TN-C устаревшая система, но в домах старой постройки активно эксплуатируется. Это четырехпроводная система, состоящая из трех фаз напряжения и совмещенного нулевого и рабочего проводников (L1, L2, L3, PEN). В этой системе PEN проводник не подлежит расщеплению и в таком виде и приходит к потребителю. Также стоит отметить, что довольно часто фазным проводам присваивают название А, В, С.
В итоге при такой системе электропитания при однофазном подключении потребитель подключен двумя проводами (L, PEN), а при трехфазном четырьмя (L1, L2, L3, PEN).
От подстанции к дому приходит питающий кабель, прокладываемый под землей. Кабель заходит во вводной ящик, соединяемый с распределительным щитом:
Уже от него будут отходить прокладываемые вертикально стояки. На каждом этаже к стоякам будут подключатся этажные щитки, от которых будет уже осуществляться электроснабжение квартир.
Вводы могут выполнятся различными способами, это напрямую зависит от этажности и размеров дома, от системы прокладки кабелей (в коллекторе или в земле). Почему так? Да потому что нагрузка дома с количеством квартир 100 будет значительно ниже дома с количеством квартир 500. Более того, требования к электроснабжению, например, пятиэтажного дома относительно невелики – в доме нет лифтов и нет необходимости установки дополнительных насосов для поддержания напора воды, что не скажешь про 30-ти этажный дом, где нельзя оставлять без питания лифты и насосы водоснабжения.
Именно по этим причинам в большие домах могут вводить не один, а два и более кабелей электроснабжения со взаимным резервированием. Выполнения распределения электрической энергии между общедомовыми нагрузками (лифты, освещение подъездов, насосы) и квартирами задача довольно сложная и трудоемкая. Распределение выполняют с помощью комплектных электротехнических устройств, способы крепления, размеры и места установки которых согласовывают с конструкциями домов.
Давайте рассмотрим варианты подключения квартир к стоякам в домах многоквартирных с системой TN-C. У стояка имеется четыре провода – три фазы и один PEN проводник, обозначенные на схеме как А, В, С и PEN:
Между фазами (А-В, С-В, С-А) напряжение будет в 1,73 или больше, чем между любой из фаз и нейтральным проводником (нулем). Отсюда рассчитываем напряжение между фазой и нейтралью – 380/1,73 = 220 В. В каждую из квартир заходит два провода – фаза и нейтраль. Ток в обеих этих проводах будет абсолютно одинаков.
К разным фазам стараются подключать нагрузку (в нашем случае квартиры) равномерно. На рисунке а) из шести квартир на каждую фазу подключено по две. Равномерное подключение дает возможность уменьшить ток нулевого проводника и избежать перекоса фаз.
В домах старой постройки иногда применяли вместо этажных щитков совмещенные электрошкафы. Пример такого шкафа показан ниже:
У этого шкафа есть отсеки с отдельными дверцами. В одном отсеке располагаются таблички с номерами квартир, выключатели и автоматические выключатели. В другом – счетчики, в третьем – слаботочные устройства, такие как телефоны, сети телевизионных антенн, витых пар домофона, интернета и прочих устройств.
В таком этажном щитке к каждой квартире относятся один выключатель и два автоматических выключателя (для линии освещения общего первый, и второй для штепсельных розеток). В некоторых исполнениях электрошкафов возможно присутствие штепсельной розетки с защитным контактом для подключения различных машин (например, уборочных).
Монтаж и подключение вводного распределительного устройства
Монтаж вводно распределительных устройств выполняется по электрической схеме, в соответствии с которой все действия производятся в определенной последовательности. Нарушение порядка действий совершенно недопустимо в связи с требованиями электробезопасности.
При замене ВРУ, в самом начале работ, объект отключается от источника питания и полностью обесточивается. После этого отсоединяются вводные питающие кабели, демонтируется электрооборудование и ВРУ, подлежащие замене. Далее, выполняется монтаж новых вводно распределительных устройств. Для правильного выбора крепежа имеется утвержденная схема. Затем прокладывается кабель и заделываются все жилы. Питающие провода подводятся и закрепляются на новом электрооборудовании, вводные кабели подключаются к центральному рубильнику или к другим видам размыкающих устройств. Собранная электрическая схема тестируется, а все ее элементы маркируются. После этого выполняется подключение объекта к питающему фидеру.
Данные электромонтажные работы нельзя доверять частным лицам или неспециализированным организациям. Некачественное выполнение операций может привести к авариям, несчастным случаям и другим негативным последствиям. Наиболее характерными нарушениями неквалифицированных работников является неправильное соединение жил проводов в зажимах и монтаж электрооборудования. В процессе монтажа нередко нарушается изоляция кабелей и проводов, обрываются цепи заземления, недостаточно зажимаются жилы в защитной аппаратуре.
Всего этого можно избежать, привлекая к работам только квалифицированных специалистов. Только они по завершении электромонтажных работ качественно проведут все необходимые замеры, чтобы исключить или выявить возможные нарушения. По итогам измерений составляется технический отчет.
Данная проверка начинается с визуального осмотра всей собранной схемы и ее отдельных элементов. Производятся замеры заземления без разрыва цепи заземленных установок. Выполняется проверка качества изоляции, замеряется ее сопротивление. Также, замеряется полное сопротивление петли «фаза-ноль», производится сверка параметров цепи и технических характеристик защитной аппаратуры, подтверждение непрерывности защитных проводников. Проверяются автоматические выключатели на срабатывание по току. Все эти мероприятия гарантируют надежную и качественную работу вводно распределительных устройств, выполнение ими всех функций в полном объеме.
Использование ВРУ в жилых и общественных зданиях
В общественных зданиях, жилых домах с повышенной этажностью, а также в небольших производственных предприятиях, вошло в практику применение вводно-распределительных устройств, представляющих собой щиты, в которых может выполняться одностороннее или двухстороннее обслуживание.

В комплект каждого такого устройства входят вводные и распределительные панели, или шкафы, изготовленные в заводских условиях. В крупных электромонтажных организациях, очень часто разрабатываются и применяются собственные конструкции ВРУ, с учетом индивидуальных особенностей того или иного объекта.
Вводные панели комплектуются аппаратурой, рассчитанной на работу при номинальных токах в 250, 400 и 630 ампер. В панели, рассчитанные на 250 А, производится установка предохранителей ПН-2-250, а также рубильника или рубильника-переключателя. В панелях на 400 и 630 А устанавливаются такие же защитные и отключающие устройства, в соответствии с номинальным током.
Изготовление распределительных панелей производится в нескольких вариантах. В одном из них, отходящие линии оборудуются автоматическими выключателями. Другие виды панелей имеют автоматику, позволяющую управлять освещением на лестницах и в коридорах. В некоторых панелях имеются отделения учета. Кроме автоматов, распределительные панели оборудуются магнитными пускателями, промежуточными реле и пакетными выключателями.

В процессе компоновки и комплектования ВРУ, расположение вводных и распределительных панелей выполняется рядом друг с другом. Изготовление данных элементов производится в виде отдельных панелей, в которые заранее монтируется вся необходимая аппаратура и приборы. Между панелями предусмотрена установка соединительных проводников. Вводные и распределительные панели имеют большое количество разнообразных схем. благодаря которым можно выполнить компоновку любого вводно-распределительного устройства, исходя из электрических схем конкретного здания.
Изменения в СанПиН об организации мест для оборудования связи
Изменения № 1 в СанПиН 134.13330.2012, утверждённые приказом Минстроя РФ от 26.12.2017 № 1718/пр, делают первый шаг в сторону упрощённого доступа интернет-провайдеров к общедомовому имуществу. Они регулируют техническую подготовку МКД к установке оборудования для предоставления услуг связи.
Согласно приказу № 1718/пр, СП-134 дополнен разделом 8, который касается проектирования сетей широкополосного, или высокоскоростного, доступа (ШПД) к услугам связи в строящихся многоквартирных домах. Требования СП-134 относятся и к работам по капитальному ремонту МКД и реновации.
Нормы, прописанные в новом разделе, предназначены для строителей и проектировщиков. Выполнение новых требований позволит разместить в многоквартирном доме современную инфраструктуру связи.
Инженерные сети, согласноп. 8.1.4 СП-134, должны быть готовы к подключению к услугам связи не менее одной абонентской точки в каждой квартире. Скорость ШПД не может быть менее 100 Мбит/с (п. 8.1.5 СП-134). Для доступа жителей дома к интернету СП-134 позволяет использовать сеть телефонной связи (п. 8.1.1 СП-134).
Согласно п. 8.2.1 СП-134, для доступности жителям МКД современных услуг связи при проектировании многоквартирного дома предусматриваются места для размещения телекоммуникационного оборудования. СанПиН предлагает для этих целей пол, стены, потолки, межэтажные или стеновые ниши, шкафы и коробки на стенах.
Подобные места следует разместить на каждом этаже многоквартирного дома и даже на чердаке при его наличии. Места для оборудования должны иметь свои электрические кабели, электрощиток и приборы учёта электроэнергии (п. 8.2.8 СП-134).
Если есть технические условия и доступ к оборудованию для его обслуживания и ремонта, разместить инфраструктуру связи можно на верхних этажах, крышах и других конструктивных элементах МКД. При этом должны быть соблюдены требования к уровню шума, к климатическим условиям, нормы пожарной безопасности (п. 8.2.2 СП-134).
Это интересно: Проверка удлинителя на вероятность скрытого повреждения
Разновидности вводно-распределительных устройств
В многоквартирных жилых домах такие электроустановки монтируют на лестничных клетках или в тамбурах, в двухэтажных постройках на внешней стене дома, на производствах устанавливают в цехах. Используют ВРУ для переменного тока, напряжение которого 220 или 380 В.
Классифицируются ВРУ соответственно номинальному току: 250, 400 и 630 А, а также набору контрольно-защитных приборов. Некоторые электроустановки оснащены автоматическими выключателями электроэнергии, устройствами, контролирующими освещение, приборами по учёту расхода электроэнергии. Существуют различные виды распределительных щитов, отличающиеся назначением и особенностями конструкции:
- ГРЩ расшифровывается как главный распределительный щит — это высоковольтная установка, характеризующаяся высокотехнологичной механической или электронной системой, которая обеспечивает какой-либо объект электроэнергией.
- ВРУ. Включает в себя целый набор приборов, аппаратуры и оборудования. Применяется для учёта, приёма и распределения электроэнергии. Представляет собой металлический корпус с заменяемыми панелями.
- Расшифровка ВРЩ — вводно-распределительный щит. Щиты распределяют энергию, являются защитой для потребителей от скачков тока и коротких замыканий. Применяются они в жилых домах и общественных заведениях.
- Щиты управления и автоматики используют в системах: вентиляционных, пожарных, осветительных и других.
- Щиты учёта. Применяются на фабриках, заводах для учёта электроэнергии в трёхфазных сетях. В жилых домах и офисных помещениях используются очень редко.
При необходимости установки оснащаются автоматическими выключателями и УЗО (устройство защитного отключения). Такие предохранители смогут защитить от скачков напряжения — сработает моментальное отключение электричества там, где это потребуется. Если трудно выбрать конкретный вариант устройства, можно укомплектовать систему из нескольких видов панелей. Такое ВРУ будет соответствовать всем необходимым требованиям.
Принцип работы
Работа всего распределительного устройства начинается с приёма энергоресурсов от основной магистрали. Питающим кабелем подаётся ток на вводные приборы с соответствующими величинами (номинальными). Уже на этом этапе в работу включаются измерительные приборы и счётчики, которые замеряют параметры тока на вводе. Так как ВРУ является системой, включающей в себя устройства с различными функциями, одновременно с измерительной задачей выполняется и защитная.
Так, выключатель на вводе производит контроль над подачей питания и при изменении номинальных значений или возникновении неординарных ситуаций отключает автомат. Техническое назначение выключателя — выполнять функцию ручного или автоматического рубильника (разъединителя).
Затем к работе присоединяется группа разрядников, которая обеспечивает соединение проводов по фазам. На этом промежутке процесса обязательно проверяются параметры напряжения и, если необходимо, проводится их корректировка при помощи трансформаторов.
Назначение разветвления заключается не в разделении проводов в соответствии с характеристиками тока, а в необходимости разведения электроэнергии по своим направлениям для точек снабжения. А вот распределительная автоматика отвечает за равномерную нагрузку между фазами и при этом фиксирует коэффициент расхода электроэнергии с предельной загрузкой электрических сетей.
Разберем каждый элемент ВРУ подробнее
Медные шины для подсоединения PE и N проводников в ВРУ дома
К медной шине PE все провода присоединяются при помощи болтов, шайб, гаек и гроверных шайб. Соединение должно быть сделано при помощи инструмента, а не вручную.
На медной шине PE должно быть предусмотрены места для присоединения
- Вводного PEN провода, при системе питания дома TN-C-S;
- Заземляющего проводника от заземления дома;
- Проводника от системы уравнивания потенциалов;
- Провод от разрядника (ограничителя напряжения).
Соединение шин PE и N в ВРУ дома
Напомню, что я рассматриваю, ВРУ дома при подключении питания по схеме TN, с глухозаземленной нейтралью.
Шины крепятся внутри ВРУ рядом друг с другом. По рекомендации в ГОСТ Р 51732-2001(ВРУ) нулевую рабочую шину (N) нужно располагать ниже шины PE,но, по-моему, мнению это не имеет принципиального значения. Принципиально здесь другое.
Важно! Шину PE нужно закреплять на корпус ВРУ при помощи болтовых соединений и с токопроводящим контактом. Шину N нужно закреплять на корпусе ВРУ через диэлектрические (не проводящие ток) изоляторы
Шина PE и N должны быть соединены двумя перемычками по краям шин или одной перемычкой посередине. Сечение перемычек должно быть не меньше сечения защитных PE проводов. Соединение должно быть болтовым.
Шины PE и N должны быть помечены цветом или табличками с надписями PE и N.Провода, отходящие от шин должны иметь цвет согласно ГОСТ Р 50462: защитные PE провода в зелено-желтый цвет, нулевые рабочие провода N в голубой цвет.
Вводной автомат ВРУ
Кабель электропитания заводится на вводной автомат ВРУ. Номинал автомата выбирается согласно электропроекту. Вводной автомат защиты предназначен для защиты электропроводки дома от перегрузки и сверхвысоких токов короткого замыкания, а также преднамеренного отключения питания для технического обслуживания сети дома. Вместо вводного автомата возможна установка плавких предохранителей.
Разрядники (ограничители напряжения)
Разрядники устанавливаются после вводного автомата. Через них фазные провода соединяются с защитной шиной PE. При импульсных перегрузках разрядники срабатывают. Фазное напряжение попадает на шину PE и срабатывает защита ВРУ.
Блоки автоматов для электрогрупп дома
Эти автоматы защиты предназначены для распределения электропитания по группам электропроводки дома. Для каждой электрогруппы дома (кухня, ванная, комнаты, освещение и т. п) устанавливается отдельный автомат защиты.При необходимости устанавливаются Устройства защитного отключения(УЗО)
Распределительные автоматы должны устанавливаться таким образом, чтобы равномерно распределять нагрузку между фазами. Количество автоматов на каждую фазу должно расчитаваться с учетом коэффициента спроса. Коэффициент спроса определяет вероятность того, что все электросети будит максимально нагружены. (Читайте о коэффициенте спроса подробно).
Для ВРУ, количество автоматов рассчитывается по следующим таблицам:
Однофазная нагрузка:
|
Коэффициент спроса,Кспроса. |
Количество автоматов,шт |
|
0,8 |
2-3 |
|
0,7 |
4-5 |
|
0,6 |
6-9 |
|
0,5 |
Больше 10 |
Трехфазная нагрузка:
|
Коэффициент спроса,Кспроса. |
Количество автоматов,шт |
|
0,9 |
2-3 |
|
0,8 |
4-5 |
|
0,7 |
6-9 |
|
0,6 |
Больше 10 |
Провода для коммутации во ВРУ
- Провода должны быть разноцветными согласно ГОСТ Р. 50462.PE-желто-зеленый,N-голубой, фазные L- красные.
- Провода внутренних сетей дома на концах должны быть маркированы надписями или табличками.
- Фазные шины желательно покрасить в разные цвета или подписать L1;L2;L3.
- Все провода должны быть изолированыИзоляция должна быть рассчитана на 660 вольт. При прокладке проводов внутри ВРУ они не должны касаться токопроводящих и острых частей корпуса. На вводе во ВРУ их нужно защитить проходными втулками.
О внутреннем устройстве ВРУ все. Осталось рассказать о маркировке вводно-распределительных устройств (ВРУ)
Маркировка вводно-распределительного устройства
Как и любое электротехническое устройство вводно-распределительное устройство (ВРУ) имеет специальную маркировку согласно главы 4,ГОСТ 14254-96. По таблице ниже можно расшифровать маркировку любого ВРУ, в том числе ВРУ для частного дома.
Нормативные ссылки
- ГОСТ Р 51732-2001(ВРУ)
- ПУЭ, Правила устройства электроустановок, издание 7
- ГОСТ Р. 50462 «Идентификация проводов по цвету»
Откроются при клике.
Щит автоматики (ЩА)
Это устройство будет отвечать за контроль сложных систем. Управление всеми элементами здесь будет происходить в автоматическом режиме.

Монтажный щит автоматики
Щит автоматики может оснащаться многими датчиками и контроллерами, которые будут отслеживать различные показатели. Исходя из этих показателей устройство самостоятельно может отключать и включать отдельные системы. Прибор может использоваться для разнообразных задач. При этом в каждом отдельном случае могут использоваться разнообразные модели щитков. Например, если вы используете ЩА для котла, то его также можно использовать и для вентиляционной системы.


















































